[2+] Schema Opel Elettrico, Schema Elettrico Radio Opel Corsa D - Fare Di Una Mosca
Schema Cablage Opel Elettrico Schema Elettrico Radio Opel Corsa D
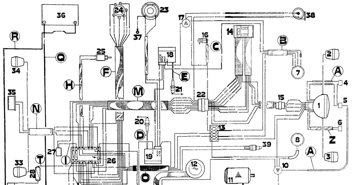
Elettrico fusibili
Autoradio wire zafira cablage konektor conexiones shema delco connecteur wiringall electrique tehnomagazin membri proposto. Peugeot 206 essence 1.1 2001 ne démarre pas si il fait froid. [43+] schema elettrico schema fusibili opel corsa d 2007. Parwin: [43+] schema elettrico opel corsa c
Schema electrique opel mokka - bois-eco-concept.fr
Opel vectra schema électrique - bois-eco-concept.fr

![PARWIN: [43+] Schema Elettrico Opel Corsa C](https://zinref.ru/avtomobili/Iveco/019_Iveco Stralis AT_AD_ italiano_2004/000/2opel2193.png)
![[Get 35+] Schema Elettrico Opel Zafira B](https://s3-eu-west-2.amazonaws.com/marketing-website-content-prod2/sites/sites/23/2019/12/02115209/IT-Wiring-Diagrams-1024x640.png)
Komentar
Posting Komentar